Web Analytics Made Easy - Statcounter
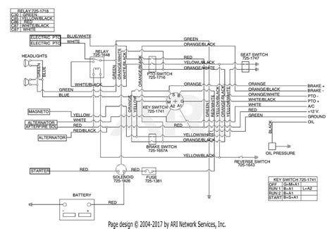
Craftsman Riding Mower Wiring: Fix Your Lawn Tractor Like a Pro!

Craftsman Riding Mower Wiring: Fix Your Lawn Tractor Like a Pro!

Craftsman Riding Mower Wiring: Fix Your Lawn Tractor Like a Pro! Schematic craftsman lawn tractor wiring diagram